Aalborg MX

Aalborg MXは、油または水の加熱に適したU字管を備えたコンパクトなシェル&チューブ熱交換器です。熱媒として蒸気または熱媒油のいずれかを使用します。

Aalborg MX 640x360

オイルや水の加熱・冷却に最適なコンパクト熱交換器

  • 海洋および産業用途において、オイル・水・その他の液体を効率的に加熱
  • 豊富なカスタマイズオプションにより、用途に応じた設計が可能
  • 設置スペースに応じて、水平・垂直どちらでも取り付け可能
  • 高精度のサーモスタットにより、加熱媒体の流量を自動調整し、安定した出口温度を維持

Aalborg MCは主に船舶におけるオイル冷却や蒸気ダンプコンデンサーとして使用されますが、実績のあるコスト効率の高い設計により、さまざまな産業用途でも活用されています。

製品タイプ

  • Uチューブ型熱交換器

用途

  • 蒸気またはサーマルオイルを用いたオイル、水、その他の液体の加熱・冷却

処理能力

  • 10–5000 kW 

製品材質 

  •  蒸気またはサーマルオイルを用いたオイル、水、その他の液体の加熱・冷却
     

 設計条件(圧力/温度)

  • 12 bar(g)/300°C 
  • 16 bar(g)/160°C 
  • 32 bar(g)/195°C 

設置方法

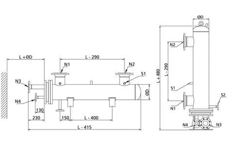
  • 水平または垂直設置が可能

サイズ

  • シェル径: Ø100–400 mm 
  • チューブバンドル長: 600–2000 mm (other lengths on request) 
  • バッフル:シングルセグメント(ツーセグメントも対応可能)
  • フランジ規格:EN1092-1、DIN 86030、JIS 16K、SAE

装備

  • シェル側に1/2インチのソケットを3つ装備、安全弁、ドレン弁、温度センサー、圧力計の取り付けが可能
     
  • 安全弁
  • ドレン/エア抜き弁
  • 圧力計
  • 温度計
  • 制御弁用温度センサー(静水式または電気式)および追加センサー取り付け用アウトレットチューブ
  •  

認証取得

  • ABS 
  • BV 
  • CCS 
  • DNV 
  • KR 
  • LRS 
  • NKK 
  • RINA 
  • RMRS 

納期

  • 標準タイプは受注後6週間以内に納品
     

保証

  • 運転保証:12か月
  • 最大保証期間:納品から18か月

アルファ・ラバルのマリンサービス

24-7-Service&Support-service.block.jpg

アルファ・ラバルのマリンサービスは、稼働時間の延長、性能の最適化、お客様の真の安心のためにご利用いただけます。当社のサービスネットワークは世界各地で24時間365日体制でサービスを提供しており、お客様の機器の耐用年数を通して信頼性、効率性、およびコンプライアンスを実現します。

私たちのサービス体制について

 

24/7 Service & Support

Marine_Service_AL_640x360_1.jpg

24時間365日、いつでもどこでも下記までお問い合わせください。

+46 4636 7700
marine.service@alfalaval.com